14.08.2020, 23:37
Hi,
in dem kleinen JBL LSR25p Monitor ist die LED angeblich folgendermaßen beschaltet:
[ATTACH=CONFIG]56340[/ATTACH]
Ist da ein Fehler drin? Das sieht so aus, als ob auf der Katode +15V anliegen, an den Anoden der Duo-LED negative Spannungen.
Verstehe ich da etwas total falsch oder ist eine falsche LED eingezeichnet. Kann da evtl. eine Duo-Led mit (für beide Farben gemeinsamer) mittiger Anode gemeint sein?
Danke & Gruß
AR
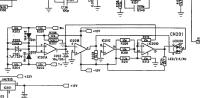
in dem kleinen JBL LSR25p Monitor ist die LED angeblich folgendermaßen beschaltet:
[ATTACH=CONFIG]56340[/ATTACH]
Ist da ein Fehler drin? Das sieht so aus, als ob auf der Katode +15V anliegen, an den Anoden der Duo-LED negative Spannungen.
Verstehe ich da etwas total falsch oder ist eine falsche LED eingezeichnet. Kann da evtl. eine Duo-Led mit (für beide Farben gemeinsamer) mittiger Anode gemeint sein?
Danke & Gruß
AR

